您好,欢迎进入格鲁夫机械设备制造有限公司官网!
减速机|丝杆升降机|减速电机|行业专用减速机|减速机配件|减速机厂|丝杆升降机厂|转向器厂

联系我们

邮箱:china@gelufu.com
电话:0312-6784766
在线咨询

减速电机

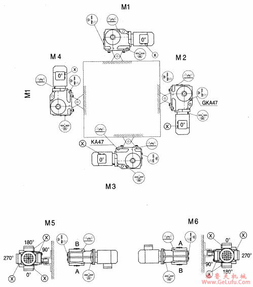
GKAT/GKA37-157斜齿轮弧齿锥齿轮减速电机安装形式图

发布日期:2023-12-28 19:37 浏览次数:

GKAT/GKA37-157斜齿轮弧齿锥齿轮减速电机安装形式图(图1) QQ:47447450

GK系列斜齿轮弧齿锥齿轮减速电机安装形式图 Mobile:13331225020

GKAT/GKA37-157

www.gelufu.com.cn

GKAT/GKA37-157斜齿轮弧齿锥齿轮减速电机安装形式图(图2) Tel:0312-6784766

Copyright © 2023-2025 格鲁夫 版权所有 备案号:冀ICP备19023093号-2

电子营业执照图标 电子营业执照
选择语言
Hello,欢迎来咨询~